Trong thời đại công nghệ phát triển, hầu hết các thiết bị điện tử hiện nay – từ máy tính, tivi, amply cho đến hệ thống âm thanh chuyên nghiệp – đều sử dụng nguồn xung thay cho nguồn tuyến tính truyền thống. Vậy nguồn xung là gì, tại sao nó lại được ưa chuộng đến vậy? Bài viết này sẽ giúp bạn hiểu rõ khái niệm, cấu tạo và đặc điểm nổi bật của nguồn xung, để thấy được vai trò quan trọng của nó trong việc cung cấp năng lượng ổn định và hiệu quả cho các thiết bị điện tử hiện đại.
Nguồn xung là gì?
Nguồn xung (Switching Power Supply – SMPS) là một bộ nguồn điện tử có chức năng chuyển đổi dòng điện xoay chiều (AC) sang dòng điện một chiều (DC) thông qua phương pháp đóng cắt xung ở tần số cao. Quá trình này được thực hiện nhờ mạch điện tử và biến áp xung, giúp giảm kích thước, tăng hiệu suất và tiết kiệm năng lượng.
Nguồn xung hiện nay được sử dụng phổ biến trong hầu hết các thiết bị điện tử – từ đồ gia dụng như bếp từ, lò vi sóng, nồi cơm điện đến thiết bị công nghiệp, máy tính và hệ thống âm thanh chuyên nghiệp.

Mạch nguồn xung và bộ nguồn xung là gì?
Nguồn xung là một trong những công nghệ quan trọng trong lĩnh vực điện tử và tự động hóa. Để hiểu rõ cách hoạt động của nó, chúng ta cần phân biệt hai khái niệm chính: mạch nguồn xung và bộ nguồn xung – hai thành phần vừa liên quan chặt chẽ, vừa có chức năng riêng biệt trong hệ thống điện.
Mạch nguồn xung là gì?
Mạch nguồn xung (Switching Power Circuit) là tập hợp các linh kiện điện tử như diode, transistor, IC điều khiển (PWM Controller), cuộn cảm, tụ điện, biến áp xung… hoạt động phối hợp để chuyển đổi, ổn định và điều chỉnh điện áp từ nguồn cấp.
Khác với mạch tuyến tính truyền thống, mạch nguồn xung hoạt động dựa trên nguyên lý đóng – ngắt dòng điện ở tần số cao, giúp giảm hao tổn năng lượng và tăng hiệu suất chuyển đổi.
🔹 Chức năng chính của mạch nguồn xung:
- Biến đổi điện áp từ AC sang DC hoặc điều chỉnh mức DC khác nhau.
- Ổn định điện áp đầu ra trước sự thay đổi của tải hoặc điện áp đầu vào.
- Bảo vệ thiết bị nhờ cơ chế tự ngắt khi quá tải, quá nhiệt hoặc ngắn mạch.
Nhờ khả năng điều khiển linh hoạt, phản hồi nhanh và hiệu suất cao, mạch nguồn xung được xem là “trái tim” của bộ nguồn điện tử hiện đại.
Bộ nguồn xung là gì?
Bộ nguồn xung (Switching Power Supply – SMPS) là phiên bản hoàn chỉnh của mạch nguồn xung, được tích hợp thêm các thành phần cơ – điện – nhiệt để đảm bảo vận hành an toàn và ổn định.
Một bộ nguồn xung hoàn chỉnh thường bao gồm:
- Mạch nguồn xung chính: thực hiện quá trình chuyển đổi và điều khiển điện áp.
- Vỏ bảo vệ: chống nhiễu điện từ, va đập và bụi bẩn.
- Đầu vào/ra (Input – Output): kết nối với nguồn cấp và thiết bị tải.
- Quạt tản nhiệt hoặc tấm nhôm tản nhiệt: giúp giảm nhiệt độ linh kiện, đảm bảo độ bền lâu dài.
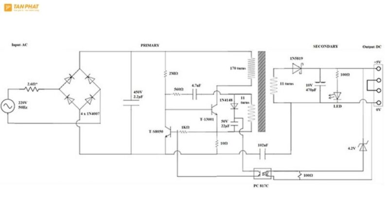
Cấu tạo của nguồn xung
Một bộ nguồn xung thông thường gồm 5 khối chính:

- Bộ lọc nhiễu đầu vào: Ngăn nhiễu cao tần từ nguồn điện lưới.
- Mạch chỉnh lưu – lọc nguồn: Chuyển AC sang DC sơ cấp.
- Mạch dao động và công tắc chuyển mạch: Tạo xung tần số cao để điều khiển dòng điện qua biến áp xung.
- Biến áp xung: Hạ hoặc tăng điện áp theo yêu cầu.
- Mạch chỉnh lưu – lọc đầu ra: Cung cấp điện áp DC ổn định tới tải.
Nhờ cấu trúc này, nguồn xung có khả năng hoạt động ổn định, tiết kiệm năng lượng và thích hợp cho nhiều thiết bị hiện đại.
Các loại nguồn xung thường gặp
Nguồn xung (Switching Power Supply) được phân loại dựa trên công suất, chức năng hoặc ứng dụng thực tế. Dưới đây là các loại nguồn xung phổ biến nhất hiện nay:

Nguồn xung DC-DC
Đây là loại nguồn có chức năng chuyển đổi giữa các mức điện áp một chiều (DC) khác nhau. Chẳng hạn, nó có thể biến đổi từ 12V xuống 5V hoặc từ 5V lên 24V tùy theo yêu cầu của thiết bị. Nguồn DC-DC được sử dụng rộng rãi trong thiết bị di động, mạch điều khiển vi xử lý, bo mạch điện tử nhỏ và các hệ thống nhúng vì có hiệu suất cao, kích thước nhỏ gọn và tổn hao năng lượng thấp.
Nguồn xung AC-DC:
Loại nguồn này chuyển đổi dòng điện xoay chiều (AC) từ lưới điện sang dòng điện một chiều (DC) để cung cấp cho thiết bị. Nó là loại phổ biến nhất trong các thiết bị điện tử dân dụng như tivi, máy tính, amply, đầu phát, camera giám sát… Ưu điểm nổi bật là khả năng hoạt động ổn định, tiết kiệm điện và bảo vệ tốt thiết bị trước sự dao động điện áp.
Nguồn xung có hồi tiếp (Feedback):
Đây là nguồn được tích hợp mạch phản hồi giúp giám sát và điều chỉnh điện áp đầu ra theo thời gian thực. Khi tải thay đổi, mạch hồi tiếp sẽ tự động hiệu chỉnh để giữ điện áp đầu ra luôn ổn định. Loại nguồn này đặc biệt quan trọng trong thiết bị điện tử chính xác, hệ thống âm thanh chuyên nghiệp và máy tính – nơi yêu cầu điện áp ổn định tuyệt đối.
Nguồn xung đa kênh (Multi-output Switching Power Supply):
Nguồn đa kênh có thể cung cấp nhiều mức điện áp DC khác nhau cùng lúc, ví dụ như 5V, 12V và 24V. Chúng thường được sử dụng trong hệ thống âm thanh, thiết bị viễn thông, bộ điều khiển công nghiệp, nơi nhiều linh kiện cần nguồn riêng biệt. Ưu điểm của loại nguồn này là tính linh hoạt cao và khả năng cấp nguồn đồng bộ cho nhiều khối mạch khác nhau.
Ưu và nhược điểm của nguồn xung là gì?
Nguồn xung được đánh giá là bước tiến vượt bậc trong công nghệ nguồn điện, mang lại hiệu quả sử dụng năng lượng cao và tính ứng dụng rộng rãi. Tuy nhiên, bên cạnh những ưu điểm nổi bật, nó cũng có một số hạn chế nhất định.

Ưu điểm của nguồn xung là gì?
- Hiệu suất cao (85–95%): Nhờ hoạt động dựa trên nguyên lý đóng – ngắt dòng điện ở tần số cao, nguồn xung giảm đáng kể lượng điện năng thất thoát dưới dạng nhiệt.
- Kích thước nhỏ gọn, trọng lượng nhẹ: Không cần sử dụng biến áp sắt từ cồng kềnh như nguồn tuyến tính, nguồn xung dùng biến áp xung nhỏ hoạt động ở tần số cao.
- Điện áp đầu ra ổn định: Nguồn xung có khả năng tự động điều chỉnh điện áp đầu ra, đảm bảo hoạt động ổn định ngay cả khi tải thay đổi.
- Tỏa nhiệt thấp, tuổi thọ cao: Với hiệu suất cao và tổn hao năng lượng thấp, nguồn xung ít sinh nhiệt hơn, giúp linh kiện hoạt động bền bỉ, tăng tuổi thọ của cả hệ thống và giảm nhu cầu tản nhiệt.
- Ứng dụng linh hoạt trong công nghệ hiện đại: Nhờ những ưu điểm trên, nguồn xung được sử dụng phổ biến trong máy tính, tivi, amply, hệ thống âm thanh, camera, thiết bị viễn thông, máy công nghiệp và nhiều ứng dụng điện tử cao cấp khác.
Nhược điểm của nguồn xung
- Cấu tạo phức tạp, khó sửa chữa: Nguồn xung bao gồm nhiều linh kiện điện tử hoạt động ở tần số cao như transistor, IC điều khiển, biến áp xung… khiến việc phân tích lỗi và sửa chữa trở nên phức tạp, đòi hỏi người có chuyên môn sâu.
- Dễ gây nhiễu điện từ (EMI): Do hoạt động dựa trên nguyên lý chuyển mạch tần số cao, nguồn xung có thể phát ra nhiễu điện từ, ảnh hưởng đến các thiết bị xung quanh nếu không có mạch lọc nhiễu và chống nhiễu tốt.
- Yêu cầu linh kiện và kỹ thuật cao: Để đảm bảo hoạt động ổn định, nguồn xung cần sử dụng linh kiện chất lượng cao và mạch điều khiển chính xác, khiến chi phí thiết kế, sản xuất và bảo trì cao hơn so với nguồn tuyến tính.
Cách sửa nguồn xung chuẩn
Sửa nguồn xung đòi hỏi hiểu biết điện tử và thao tác cẩn thận. Dưới đây là các bước cơ bản:
- Bước 1: Kiểm tra tổng thể ngắt nguồn điện, quan sát bo mạch xem có cháy nổ, phù tụ hoặc linh kiện hỏng.
- Bước 2: Kiểm tra MOSFET dùng đồng hồ đo kiểm. Nếu MOSFET hỏng, thay bằng linh kiện tương đương và kiểm tra trở mồi.
- Bước 3: Kiểm tra diode và tụ lọc đo các diode chỉnh lưu, thay các diode hoặc tụ bị chập, phồng, rò điện.
- Bước 4: Đo linh kiện xung quanh kiểm tra IC PWM, điện trở, cuộn cảm, thay linh kiện có trị số bất thường.
- Bước 5: Thử nguồn bằng bóng đèn tải không cắm trực tiếp vào điện lưới. Nếu bóng sáng nhẹ là nguồn ổn; sáng rực là còn lỗi sơ cấp.
- Bước 6: Kiểm tra điện áp đầu ra đo bằng đồng hồ vạn năng, đảm bảo đúng điện áp danh định.
Luôn đảm bảo an toàn điện, không chạm mạch khi có điện, và nếu không am hiểu – nên nhờ kỹ thuật viên chuyên sửa nguồn xung.
Cục đẩy nguồn xung là gì?
Cục đẩy nguồn xung (Switching Power Amplifier) là thiết bị khuếch đại công suất âm thanh sử dụng công nghệ nguồn xung (Switching Power Supply) thay vì biến áp sắt từ truyền thống trong mạch nguồn.

Khác với cục đẩy nguồn tuyến tính, loại này hoạt động dựa trên nguyên lý đóng – ngắt dòng điện ở tần số cao, giúp cung cấp điện năng nhanh và ổn định cho bo mạch khuếch đại. Nhờ đó, âm thanh được tái tạo mạnh mẽ, rõ nét và có độ ổn định cao ngay cả khi hoạt động trong thời gian dài.
Một số ưu điểm nổi bật của cục đẩy nguồn xung gồm:
- Hiệu suất cao (lên đến 90–95%) giúp tiết kiệm điện năng và giảm tỏa nhiệt.
- Trọng lượng nhẹ, dễ dàng di chuyển và lắp đặt hơn so với cục đẩy nguồn biến áp truyền thống.
- Âm thanh mạnh mẽ, chi tiết, không bị méo tiếng khi hoạt động ở công suất lớn.
- Khả năng hoạt động ổn định trong nhiều môi trường khác nhau như sân khấu, hội trường, dàn karaoke hoặc hệ thống âm thanh sự kiện.
Nhờ những ưu điểm trên, cục đẩy công suất nguồn xung đang dần trở thành xu hướng trong các hệ thống âm thanh chuyên nghiệp hiện nay, thay thế cho các dòng cục đẩy nguồn biến áp nặng nề và kém hiệu quả.
Có nên sử dụng amply, cục đẩy công suất nguồn xung không?
Câu trả lời là rất nên – bởi amply và cục đẩy công suất nguồn xung hiện đang là xu hướng được ưa chuộng trong cả hệ thống âm thanh gia đình lẫn chuyên nghiệp. So với công nghệ biến áp truyền thống, thiết bị nguồn xung mang lại hiệu năng vượt trội, độ ổn định cao và khả năng tiết kiệm năng lượng đáng kể.
Dưới đây là những lý do bạn nên lựa chọn:
- Tiết kiệm điện năng & tỏa nhiệt thấp: Cục đẩy nguồn xung có hiệu suất lên đến 90–95%, giúp giảm tiêu thụ điện và hoạt động mát hơn, bền hơn.
- Trọng lượng nhẹ, dễ di chuyển: Nhờ bỏ qua biến áp nặng nề, thiết bị trở nên gọn gàng, thuận tiện cho việc lắp đặt hoặc mang theo trong các buổi biểu diễn, sự kiện.
- Âm thanh mạnh mẽ, rõ nét và ổn định: Công nghệ khuếch đại hiện đại giúp tái tạo âm thanh trung thực, chắc gọn, không bị méo tiếng kể cả ở mức công suất lớn.
- Phù hợp với mọi hệ thống âm thanh: Từ karaoke gia đình, quán bar, hội trường đến sân khấu ngoài trời, cục đẩy nguồn xung đều phát huy tối đa hiệu quả.
Nếu bạn đang tìm kiếm một thiết bị khuếch đại công suất cao, tiết kiệm điện, gọn nhẹ và bền bỉ, thì amply hoặc cục đẩy công suất nguồn xung chắc chắn là lựa chọn đáng đầu tư lâu dài.
Tham khảo thêm:
- Gain là gì trong âm thanh? Cách điều chỉnh Gain
- Nhạc sóng não là gì? Tác hại của việc nghe nhạc sóng não
Kết luận
Nguồn xung là bước tiến lớn trong lĩnh vực điện tử – âm thanh, mang lại hiệu suất vượt trội, tiết kiệm năng lượng và độ ổn định cao. Việc hiểu rõ Nguồn xung là gì? cấu tạo, nguyên lý và ứng dụng của nguồn xung sẽ giúp bạn lựa chọn và sử dụng thiết bị âm thanh hiệu quả, bền lâu.
- Mix and Master là gì? Phân biệt Mix và Master - 30/10/2025
- [Kể tên] Các loại nhạc cụ phổ biến và đặc điểm - 30/10/2025
- Nguồn xung là gì? Cấu tạo và đặc điểm của nguồn xung - 30/10/2025

